政府信息公开
(市住房和城乡建设局)
建设项目联合验收“一件事”办事指南
日期:2025-11-07 11:38 作者:进驻政务服务中心窗口-闵照中 来源:市住房和城乡建设局 浏览:1600次 字体:【

一、基本信息

(一)事项名称:建设项目联合验收“一件事”。

(二)牵头单位:临沧市住房和城乡建设局。

(三)配合单位:临沧市自然资源和规划局、临沧市发展和改革委员会(市国防动员办)、临沧市气象局。

(四)涉及事项:

1.建设工程消防验收(消防验收备案);

2.房屋建筑和市政基础设施工程竣工验收备案;

3.建设工程档案验收;

4.规划核实和土地核验;

5.人防工程竣工验收备案;

6.雷电防护装置竣工验收(油库、气库、弹药库、化学品仓库和烟花爆竹、石化等易燃易爆建设工程和场所,雷电易发区内的矿区、旅游景点或者投入使用的建〔构〕筑物、设施等需要单独安装雷电防护装置的场所,以及雷电风险高且没有防雷标准规范、需要进行特殊论证的大型项目)。

(五)审批(服务)层级:市、县(区)级

(六)服务对象:法人、自然人或其他组织。

(七)办理形式:线上平台办理、线下窗口办理。

(八)法定办结时限:

1.建设工程消防验收(消防验收备案):15个工作日内;

2.房屋建筑和市政基础设施工程竣工验收备案:15个工作日内;

3.建设工程档案验收:20个工作日内;

4.规划核实和土地核验:20个工作日内;

5.人防工程竣工验收备案:15个工作日内;

6.雷电防护装置竣工验收:20个工作日内。

(九)承诺办结时限:10个工作日。

(十)是否收费:否。

(十一)线下跑动次数:1次。

(十二)中介服务事项名称:无。

(十三)是否需要勘验、组织听证、专家评审、检测:

1.是否需要勘验、检测:是;

2.是否需要组织听证、专家评审:否。

(十四)审批机关是否委托服务机构开展技术性服务:是。建设单位在建设工程施工阶段联系气象主管机构,由气象主管机构委托省级以上气象主管机构颁发资质的检测机构开展雷电防护装置检测服务,形成雷电防护装置检测报告。

(十五)是否实行容缺受理:是。(建设工程档案验收在全省实行容缺受理,除此之外,各地可结合实际拓展容缺受理范围)。

(十六)是否实行告知承诺制办理:是。(建设工程档案验收在实行告知承诺制办理)

(十七)办理时间:

工作日,上午08:30-12:00,下午14:30-18:00

(十八)办理地址:

1.线上平台办理:云南政务服务网

https://zwfw.yn.gov.cn/portal/#/home?flag=false

2.线下窗口办理:临沧市临翔区凤翔街道沧江北路3号临沧市(区)政务服务中心2号大厅一楼A01号、A02号、A03号、A04号窗口(临沧市住房和城乡建设局窗口)

二、申请须知

(一)申请人范围及申请条件:在临沧市辖区范围内,新建、改建、扩建的房屋建筑和市政基础设施工程,满足各专项验收条件的,且建设单位已经组织开展了竣工验收,合格后即可申报联合验收。

(二)不予受理的法定情形:1.保密、军事、核工程以及国际金融组织、外国政府贷款项目等特殊工程和交通、水利、能源等领域的重大工程的竣工验收。2.不满足验收条件的。

三、办理条件

(一)建设项目联合验收条件

1.已完成工程竣工验收,编制竣工验收报告。

2.已全部按照批准的建设工程规划许可证要求建设,并完成测绘。

3.满足验收需要的消防设计图纸及技术资料。

4.含人防工程的,已按人防或行政审批部门批复要求完成人防工程建设,完成人防工程检测及测绘。

5.建设工程档案实行告知承诺制办理的,已填写告知承诺书。

6.取得建设工程雷电防护装置检测报告。

7.道路、供水、排水、电力、燃气、通信等市政公用服务设施满足接入条件。

(二)单位工程联合验收条件

1.已按照建设工程规划许可确定的单位工程相关要求建设,并完成单位工程测绘。

2.满足验收需要的消防设计图纸及技术资料。

3.涉及防空地下室建设的,人防防护(化)设备应按规定安装到位。

4.道路、供水、排水、电力、燃气、通信等市政公用服务设施满足接入条件。

5.拟投用部分与其他部分之间应设立安全、可靠、美观的临时物理隔离,保证投用部分具有安全独立的使用空间。

四、申请材料

(一)建设项目联合验收申请表

(二)建设工程消防验收(消防验收备案)

1.工程竣工验收报告

2.涉及消防的建设工程竣工图纸

(三)房屋建筑和市政基础设施工程竣工验收备案

1.工程竣工验收报告

2.施工单位签署的《工程质量保修书》

3.《住宅质量保修书》《住宅使用说明书》

(四)建设工程档案验收

已产生文件材料及告知承诺书

(五)规划核实和土地核验

1.建设项目竣工测量报告

2.规划核实空间图层(shape格式)

3.土地核验空间图层(shape格式)

4.建筑单体图层(shape格式)

(六)人防工程竣工验收备案

1.人防工程竣工验收报告

2.人防工程竣工图及必要的设计变更文件

3.人防防护设备检测报告

4.人防工程面积测绘报告

(七)雷电防护装置竣工验收

1.雷电防护装置竣工图纸等技术资料

2.雷电防护装置设计审核意见书

3.雷电防护装置检测报告

4.防雷产品出厂合格证和安装记录

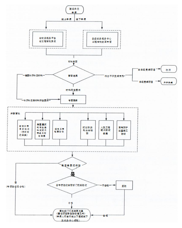
五、办理流程图

 

扫一扫在手机打开当前页面
分享: